Product Summary
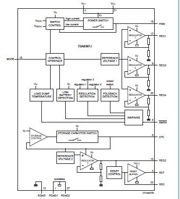
The TDA8587J is a combination of a quad Bridge-Tied Load (BTL) power amplifier, a multiple voltage regulator and a power switch. Several protections and diagnostic options (e.g. DIAG, WARN) are incorporated in this design. The TDA8587J is primarily developed to cover the complete power supply and audio amplifier requirements in low and mid-end car radio applications. The switchable regulators (regulators 1, 3 and 4) are intended to be used as supplies for the tuner, logic, digital or analog sound processor and CD / tape control. The TDA8587J can be used for switching e.g. an electrically powered antenna, display unit or CD / tape driver. The smart combination of two dynamic buffers and four amplifier output stages makes it possible to create a full quad BTL amplifier, using only six output pins.
Parametrics
TDA8587J absolute maximum ratings: (1)VDIAG output voltage on pin DIAG: 18 V; (2)VWARN output voltage on pin WARN: 18 V; (3)VMODE input voltage on pin MODE: 18 V; (4)IOSM non-repetitive peak output current of amplifier: 6 A; (5)IORM repetitive peak output current of amplifier: 4 A; (6)Vrp reverse polarity voltage [1]: 6 V; (7)Ptot total power dissipation: 75 W; (8)Tstg storage temperature non-operating: -55 +150 ℃; (9)Tamb ambient temperature operating: -40 +85 ℃; (10)Tj junction temperature operating: +150 ℃.
Features
TDA8587J features: (1)Protected against ElectroStatic Discharge (ESD); (2)Thermal (foldback)protectio to prevent overheating; (3)Load dump/overvoltage protection; (4)Single mode control pi (standby, operating: mute/on); (5)Low standby current (only regulator 2 active); (6)Hysteresis o internal switching levels; (7)Low power dissipatio i any short-circuit condition; (8)Package with flexible leads (easy manual assembly); (9)DBS27 package with low thermal resistance.
Diagrams

![]() |
![]() TDA8000 |
![]() Other |
![]() |
![]() Data Sheet |
![]() Negotiable |
|
||||
![]() |
![]() TDA8000T |
![]() Other |
![]() |
![]() Data Sheet |
![]() Negotiable |
|
||||
![]() |
![]() TDA8001 |
![]() Other |
![]() |
![]() Data Sheet |
![]() Negotiable |
|
||||
![]() |
![]() TDA8002 |
![]() Other |
![]() |
![]() Data Sheet |
![]() Negotiable |
|
||||
![]() |
![]() TDA8002C |
![]() Other |
![]() |
![]() Data Sheet |
![]() Negotiable |
|
||||
![]() |
![]() TDA8002C/CD |
![]() NXP Semiconductors |
![]() I/O Controller Interface IC SMRT CRD INTERFCE IC |
![]() Data Sheet |
![]() Negotiable |
|
||||
(China (Mainland))








